

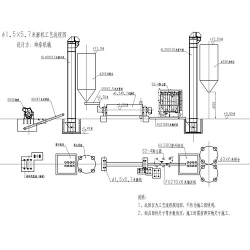
1.5 X5.7 meters of second-hand ball mill process flow diagram
Ball mill - structure characteristics
(1) the main bearing USES the large diameter double LieDiao heart rod bearing, instead of sliding bearing, reduce friction, reduce energy consumption, the grinding machine is easy to start.
(2) retained the end cover of ordinary grinding machine structure, large diameter in and out of the mouth, large quantity.
(3) the feeder can be divided into two joint feeder and drum feeder, simple structure, fission installation.
(4) no inertial impact, equipment running smoothly, and reduces the mill of parking maintenance downtime, improve the efficiency